热门关键词: 机器人电机复印机电机照相机电机剃须刀电机玩具电机

目前,国内外对无刷直流电机( brushless DCmotor, BLDCM)的定义一般有两种:一种定义认为只有梯形波/方波无刷直流电机オ可以被称为无刷直流电机,而正弦波无刷电机则被称为永磁同步电机(permanent magnet synchronous motor: PUSH)另一种定义认为梯形波/方波无刷电机和正弦波无刷电机都是无刷直流电机。本文将采用第一种定义,把具有串励直流电机启动特性和并励直流电机调速特性的梯形波/方波无刷直流电机称为无刷直流电机。
那么无刷直流电机是怎样命名的呢?
深圳市28多多电机制造有限公司广泛应用于车载电子设备、医疗器械、音像设备、信息通讯设备、家电设备、航空模型、电动工具、按摩保健器械、电动牙刷、电动剃须刨、修眉刀、电吹风、便携式摄像机、安防设备、精密仪器及电动玩具等各种电动产品。服务热线:0755-29886108

铸剑为军,砥砺奋进。2019年7月27日,深圳28多多年中研讨会及团建活动在沙井海上田园顺利召开,28多多总经理张万用,各部门负责人,以及全体业务精英齐聚一堂。本次会议主要总结了公司上半年经营情况,并对下半年的销售目标和发展规划进行了详细讨论,明确了下半年营销工作的核心与关键。

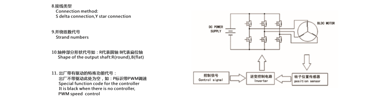
28多多电机的贵金属换向直流空心杯电机和内置有调速驱动器的扁平无刷直流空心杯电机是满足这些要求的理想选择。搭配28多多电机的马达纹身机具有自身的重量轻,无噪声,超稳定,易调节,好上手等优点。